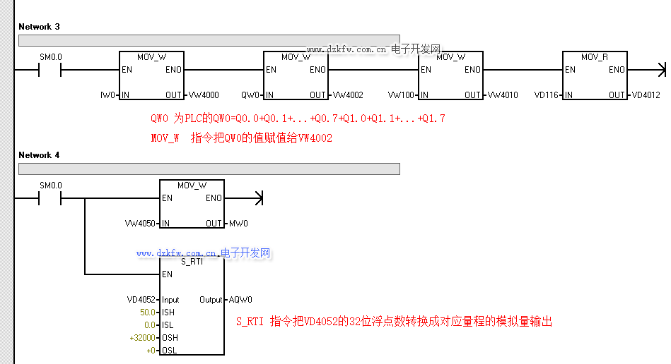
vb100,vw100,vd100有什么聯系嗎
200smart vb100 vw100 vd100 是什么意思?vb100是代表輸入還是輸出?
VD100=VW100+VW102=VB100+VB101+VB102+VB103
VW100=VB100+VB101
VB100=V100.7+V100.6+V100.5+V100.4+V100.3+V100.2+V100.1+V100.0
這就是他們之間的順序與關系
vw100是什么意思 Q0.1,M0.1,VB100,VD100,VW100,S0.0的含義?
Q0.1,M0.1,VB100,VD100,VW100,S0.0的含義?I0.1是用于收集相應輸入信號的輸入觸點。Q0.1為輸出接點,輸出相應的信號、控制繼電器、電磁閥等;M0.1為內部軟繼電器接點,用于內部轉接和控制呼叫。VB100是一個8位數據寄存器,用于存儲8位數據。Vw100是一個16位數據寄存器,用于存儲16位數據。Vw100包括VB100和vb101。VD100是一個32位數據寄存器,用于存儲32位數據。VD100包括vw100和vw102。它包括VB100、vb101、vb102和vb103。S0.0為步進順序控制軟繼電器,用于步進控制編程。。。。。。


返回頂部
刷新頁面
下到頁底